Система подачи поршеня fm200 изготовителей Гуанчжоу
Fm200 (hfc-227ea) вид чистого газа туша агент с химический тушить и физический тушить. Бесцветная, безвкусная, низкая токсичность, непроводящая, не загрязняет защищенный объект.
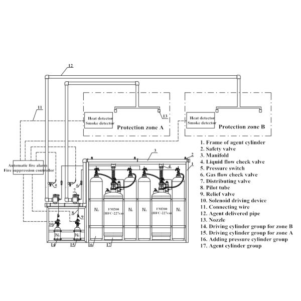
Тип пожаротушение подачи поршеня системы heptafluoropropane, которая произведена нашей компанией, поглощает передовую технологию огня газа - тушащ исследование в стране и за рубежом. Высокопрочный фактор безопасности, сильная надежность работы, удобный работать и обслуживание. В то же время, система имеет автоматический и ручной управляя режим. Она полагается на внешней движущей силе для нажатия агента более далеко в эффективном противопожарном времени.

| Нет. | Имя | Спецификация |
| 1 | Модель прибора | QMQ5.6/90W-XJ, QMQ5.6/120W-XJ, QMQ5.6/150W-XJ, QMQ5.6/180W-XJ, QMQ4.2/245W-XJ |
| 2 | Том цилиндра | 90Ltr, 120Ltr, 150Ltr, 180Ltr, 245Ltr |
| 3 | Заполняя емкость газа | 112.5kg, 150kg, 187.5kg, 225kg, 306.25kg |
| 4 | Максимальное давление работы | 8Mpa, 5.3Mpa |
| 5 | Максимальная охраняемая территория | Одиночная зона: 800m2 |
| 6 | Максимальный защитил том | Одиночная зона: 3600m3 |
| 7 | Распыляя время | ≤10s |
| 8 | Плотность агента заполняя | ≤1250kg/m3 |
| 9 | Сила | DC24V/1A |
| 10 | Давление добавления цилиндра давления | 13.5Mpa |
| 11 | Давление задающего усилителя | 6.0Mpa (20℃) |
| 12 | Условие резервировать комнату для контейнера | температура: 0~50℃ |
Состав системы
-----------------------------------------------------------------------------------
Эта система главным образом состоит из цилиндра хранения агента, клапана контейнера, управляющ группой цилиндра, добавляющ группу цилиндра давления, распределяя клапан, жидкостный задерживающий клапан подачи, задерживающий клапан подачи газа, предохранительный клапан, переключатель давления, рамка, сопло, шланг высокого давления, прибор давлени-сброса, датчик уровня, клапан сброса, система трубы, которая может образовать систему блока независимую. Совмещенная система распределения и другие формы могут снабдить защиту от огня для одиночных и множественных зон.
Штуцеры трубы те проводники для того чтобы соединить тушить прибор и агент проводника в защитную зону, как высокое давление гальванизировал стальную трубу и фланец и локоть.
Электрические аксессуары те вещи которые использованы для того чтобы обнаружить и проконтролировать всю защитную систему зоны и контроля всю, также предупреждают, что люди эвакуируют и предотвращают от расширения огня.
Эти интегрированные 3 части будут эффективны обнаружить и наблюдать и потревожить и потушить огонь автоматически.


Конкурентное преимущество:
Доказанная технология
Чистый, листья за никакой выпаркой
Сейф для разрядки в занятые космосы
Рентабельная проектированная система, обеспечивая максимальную защиту
Устойчивая технология обеспечивая экологическ-совестное решение
Применение:
Центров обработки информации
Комнаты сервера
Комнаты Comms
Комнаты электрического распределения
Диспетчерские пункты
Музеи & архивы
Лаборатории
Безэховые камеры
Морские сосуды
Хранение медицинских историй
Военный
Производство электроэнергии & хранение силы
Радиосвязи
Транспорт
Хранение краски
Комнаты батареи
Большие изготовляя комплексы
Multi ровные места
Чистые комнаты
Пакеты
Мы всегда пакуем его с polyfoam сперва и после этого кладем его в деревянный случай. Иногда, соотвествовать клиентам или безопасности, мы сделаем паллет для товаров.

Введение компании
CO. оборудования огня Гуанчжоу Xingjin, Ltd., окруженный удобным транспортом и красивой окружающей средой, расположено в Гуанчжоу, которое играет важную роль в сообщении между Китаем и миром. Мы изготовитель, и мы посвящаем к исследованию и развитию продукций HFC-227ea (FM200) с нашей профессиональной и зрелой командой включая проектную группу программы, умелую команду установки, качественную обнаруживая команду и команду обслуживания после-надувательства. В наше время, наши популярные продукты fm200 широко использованы, как пожаротушение системы сети FM200 трубы, тип пожаротушение шкафа системы FM200, автоматического огнетушителя FM200
(потолок установил стиль), огонь обнаруживая систему подавления трубки и трубку подавления автоматического огня. В результате изделий высокого качества и обслуживаний так же, как хорошей репутации, наша компания хорошо получена клиентами в Китае.
Почему выберите нас
-----------------------------------------------------------------------------------
• 5 лет гарантии качества
• Xingjin бежит в системе управления высокой эффективности
• Предварительные оборудования & профессиональные инженеры для того чтобы пообещать всем продуктам довольно удовлетворительны.
• Мы обеспечиваем службу технической поддержки и обслуживание часов 8×6.
Обслуживание После-продажи
-----------------------------------------------------------------------------------
• Мы имеем эффективные продажи и после продаж объединяемся в команду для того чтобы пообещать slove вопросу о всего клиента во времени.
• Мы обеспечиваем службу технической поддержки и обслуживание часов 8×6.
вопросы и ответы
-----------------------------------------------------------------------------------
• Q: Вы изготовитель или торговая компания?
: Мы изготовитель.
• Q: Заказ OEM доступен?
: Да, продукция в соответствии с в требованием к клиента.
• Q: Где ваша фабрика обнаружена местонахождение? как могу я посетить там?
: Наша фабрика расположена в Гуанчжоу, провинция Гуандун, Китае.
Очень приветствуйте вас для того чтобы прийти наша фабрика.