сушильщик брызг для китайской традиционной медицины соответствующий для сушить китайские продукты традиционной медицины которые низки в пункте и максимуме сплавливания в содержании сахара. И машина имеет характеристики которым свои продукты делают липкое к стенам, неловкие для поглощения влаги etc. технологические условия для брызг а сушащ решите согласно особенностям и свойству продуктов, который нужно высушить для машины. Машина высока в автоматизации и легка в деятельности. Она значит требования к GMP.

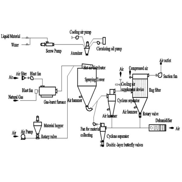
После фильтровать и нагревать, горячий свежий воздух включается в раздатчика воздуха вверху сушильная камера, распределенный в спиральном пути равномерно от до вниз. В то же время, питаясь жидкость нагнетена к верхнему атомизатору, тогда быть распыленным к весьма точному падению жидкости тумана. Через короткий период времени непосредственного контакта с горячим воздухом, остается, что будет влага испарилась сразу, твердое тело порошком. Сухой порошок будет discharged непрерывно от дна высыхающей колонны и сборник циклона, выхлопной воздух будет discharged после очищать.

--1. высокоскоростное засыхание. После того как жидкостный будучи распылянным сырье, зона its поверхностная будет увеличено значительно. С более высокой суша эффективностью, 95%-98% из воды смогло быть испарено через несколько секунд. Время сушения очень коротко, оно соответствующее для теплочувствительного сырья
--2. продукт приходит от сушильщика брызг имеет очень хорошие единообразие, растворимость, текучесть и очищенность.
--3. Процедуры по продукции просты, деятельность и контроль легок. Жидкость с рядами содержания влаги 40-60% (для некоторых особенных материалов, содержание влаги доступно на 90%) можно высушить в порошок в одном времени. Никакая потребность для молоть или фильтровать после сушки пульверизатором, это упрощает правила технической эксплуатации и улучшает очищенность продукта. Размер продукта, насыпная плотность, содержание влаги регулируем в некоторых рядах.

Технические параметры
| Модель | PLG | |||||
| 5 | 25 | 50 | 100 | 150 | 200-2000 | |
| ℃ temperatyre входа | 140-350 автоматического управления режим | |||||
| ℃ temperatyre выхода | 80-90 | |||||
| Максимальный kg/h емкости испарения воды | 5 | 25 | 50 | 100 | 150 | 200-2000 |
| центробежный вид передачи распыляя сопла | обжатый воздух передача | mechaical передача | ||||
| скорость вращения (r.p.m) | 25000 | 18000 | 18000 | 18000 | 15000 | 8000-15000 |
| распыляя диаметр desc (mm) | 50 | 100 | 120 | 140 | 150 | 180-340 |
| максимальная сила нагрева электрическим током (kw) | 9 | 36 | 63 | 81 | 99 | установленный клиентом |
| общие размеры | 1.8*0.93*2.2 | 3*2.7*4.26 | 3.7*3.2*5.1 | 4.6*4.2*6 | 5.5*4.5*7 | зависит от tryer |
| высушенное собрание порошка | ≥95 | ≥95 | ≥95 | ≥95 | ≥95 | ≥95 |

Применения
Химическая промышленность: Фторид натрия (калий), алкалические dyestuff и пигмент, dyestuff промежуточный, составное удобрение, муравьиная кремневая кислота, катализатор, серный кисловочный агент, аминокислота, белый углерод и так далее.
Пластмассы и смола: Эмульсия AB, ABS, смола мочевой кислоты, феноловая альдегидная смола, смола мочевин-формальдегида, смола формальдегида, политен, поли-chlotoprene и etc.
Пищевая промышленность: Жирное сухое молоко, протеин, сухое молоко какао, заменяющее сухое молоко, яйцо белое (желток), еда и завод, овсы, сок цыпленка, кофе, немедленный dissoluble чай, приправляя мясо, протеин, соя, протеин арахиса, hydrolysate и так далее.
Сахар, кукурузный сироп, кукурузный крахмал, глюкоза, пектин, сахар солода, калий сорбиновой кислоты и etc.
Керамический: алюминиевая окись, материал керамической плитки, окись магния, talcum и так далее.


