Пневматическое транспортировочное насосное оборудование для цементного силоса Большая транспортировочная способность и большие расстояния
ОписаниеВведение продукта:
Пневматическое транспортирующее оборудование использует для транспортировки воздух под высоким давлением,и его основной принцип заключается в передаче энергии сжатого воздуха (энергии статического давления и кинетической энергии) в транспортируемый материал через передатчик давления (камерный насос), преодолевая различные сопротивления и отправляя материал в другой конец. имеет хороший эффект предотвращения пыли; легко достичь механизации и автоматизации, может уменьшить интенсивность труда и сэкономить рабочую силу;В процессе транспортировки одновременно могут выполняться несколько процессов, таких как смешивание, дробление, сортировка, сушка и охлаждение.
Область применения
Пневматическое транспортировочное оборудование и системы PCD широко используются в таких отраслях промышленности, как строительные материалы, химикаты, горнодобывающая промышленность, электроэнергетика и металлургия.сырье, летящий пепел, гидратированный известняк, сухой выброс шлаков карбида кальция, шлаковый порошок, стальной шлаковый порошок, угольный порошок, порошок оксида алюминия, порошок боксита, порошок фосфора, порошок пирофилита,и органический кремний в порошке.
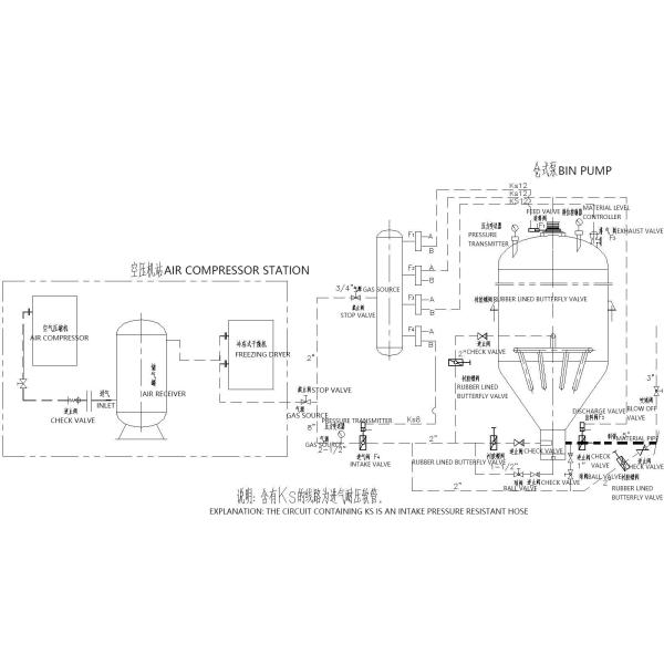
Состав пневматической системы транспортировки плотной фазы
Пневматическая транспортировка плотной фазы - это тип транспортировки с высоким соотношением концентрации, высоким соотношением смешивания и низкой скоростью потока.с формой пласта или песчаной дюныОсновным источником мощности транспортировки является разница давления до и после стыковки материала для достижения транспортировки материала.Система управления, трубопроводной системы, хранения материалов и его вспомогательных систем.
1) Система источника сжатого воздуха в основном состоит из компрессора воздуха, очистителя масла, сушилки, резервуара для хранения воздуха и трубопроводов,предоставление высококачественного сжатого воздуха для транспортировки материалов и компонентов управления воздухомВысокое давление корневой вентилятор также может быть использован вместо в транспортировке на короткие расстояния.
2) Основной целью системы подачи является подача материалов из контейнеров низкого давления в трубопроводы высокого давления;и обеспечить равномерное смешивание материалов с сжатым воздухом при попадании в трубопроводы высокого давления.В настоящее время распространенными устройствами питания в основном являются силовые пневматические конвейерные насосы, а ротационные кормильцы высокого давления также могут использоваться в ситуациях, когда расстояние транспортировки недалеко.В настоящее время, основные устройства питания, используемые нашей компанией, включают в себя F-тип силосный пневматический конвейерный насос, V-тип силосный пневматический конвейерный насос и L-тип силосный пневматический конвейерный насос.
3) Система управления в основном управляется программируемым логическим контроллером (PLC) на базе микропроцессоров, который может достигать ручного управления на месте, автоматического управления,или централизованное дистанционное управление компьютеромДействия различных механических компонентов могут обеспечить автоматическую работу и сбор данных различных компонентов управления в транспортной системе.и он оснащен функцией переключения ручной работы.
4) Система трубопроводов включает в себя трубопроводы, локти, необходимый переменный диаметр и клапаны для заполнения газа и т.д.в основном для обеспечения того, чтобы материалы перевозились в закрытом состоянии без загрязнения внешнего мира., а также для обеспечения состояния смешивания материалов с газом во время процесса транспортировки, чтобы предотвратить возникновение засорения труб.
5) Хранилище материалов и его вспомогательные системы включают в себя в основном такие устройства, как хранилище материалов, измеритель уровня материалов, клапан выпуска вакуума давления, пылесосы, клапан разгрузки и т.д.
Основные характеристики пневматического насоса для транспортировки контейнеров
1 Большая грузоподъемность: > 300 т/ч;
2 Длинные расстояния: > 2000 м;
3 Низкое энергопотребление: < 3,8 кВт·ч/т·км;
4 Малый износ: срок службы трубопровода>10 лет;
5 Низкая скорость: начальная скорость 6-10 м/с;
6 Высокое соотношение смешивания: > 30 кг/кг;
7 Гибкое устройство процесса, без пыли, высокая скорость работы, более низкие инвестиции по сравнению с механической транспортировкой и более низкие затраты на обслуживание

Таблица параметров пневматических насосов большой вместимости
| Материал для транспортировки | Плотность груза (т/м3) | Модель | PCD24/H | PCD26/H | PCD28/H | PCD30/H | Дистанция транспортировки | |
| Спецификация | 16 ~ 20 м3 | 18 ~ 22 м3 | 20 ~ 27 м3 | 26 ~ 32 м3 | Уровень (м) | Уровень (м) | ||
| Уголь, измельченный | 0.5 | Объем поставок (т/ч) | 50 ~ 80 | 60 ~ 90 | 65 ~ 110 | 80 ~ 130 | 200 | 20 |
| Летучий пепел | 0.75 | 75 ~ 125 | 85 ~ 130 | 95 ~ 160 | 125 ~ 190 | 200 | 20 | |
| Весочный порошок/минеральный порошок | 0.8 | 80 ~ 130 | 90 ~ 140 | 100 ~ 170 | 130 ~ 200 | 200 | 20 | |
| Цемент/сырая мука | 1 | 100 ~ 150 | 115 ~ 175 | 130 ~ 215 | 165 ~ 260 | 200 | 20 | |
Таблица параметров пневматической насосной корзины для транспортировки на большие расстояния
| Материал для транспортировки | Плотность груза (т/м3) | Модель | PCD24/L | PCD26/L | PCD28/L | PCD30/L | Дистанция транспортировки | |
| Спецификация | 16 ~ 20 м3 | 18 ~ 22 м3 | 20 ~ 27 м3 | 26 ~ 32 м3 | Уровень (м) | Уровень (м) | ||
| Уголь, измельченный | 0.5 | Объем поставок (т/ч) | 20 ~ 40 | 25 ~ 45 | 30 ~ 55 | 45 ~ 65 | 1000 | 25 |
| Летучий пепел | 0.75 | 35 ~ 60 | 45 ~ 65 | 45 ~ 80 | 65 ~ 95 | 1000 | 25 | |
| Весочный порошок/минеральный порошок | 0.8 | 40 ~ 65 | 45 ~ 70 | 50 ~ 85 | 70 ~ 100 | 1000 | 25 | |
| Цемент/сырая мука | 1 | 50 ~ 80 | 55 ~ 90 | 65 ~ 110 | 90 ~ 120 | 1000 | 25 |
|
Таблица параметров насоса для пневматической конвейерной корзины с обычной сеткой
| Материал для транспортировки | Плотность груза ((t/m3) | Модель | PCD18/N | PCD20/N | PCD20/N | Расстояние передачи ссылки | |
| Спецификация | 50,0 - 6,7 м3 | 7.0 ~ 10.0 м3 | 10.0 ~ 15.0 м3 | Уровень (м) | Вертикальный (м) | ||
| Уголь, измельченный | 0.5 | Объем поставок (т/ч) | 12 ~ 20 | 16 ~ 32 | 25 ~ 50 | 500 | 30 |
| Летучий пепел | 0.75 | 18 ~ 32 | 25 ~ 48 | 35 ~ 70 | 50 | ||
| Весочный порошок/минеральный порошок | 0.8 | 20 ~ 35 | 26 ~ 51 | 38 ~ 75 | 500 | 30 | |
| Цемент/сырая мука | 1.0 | 24 ~ 42 | 32 ~ 65 | 48 ~ 95 | 500 | 30 | |
| Силиконовый порошок | 1.2 | 28 ~ 50 | 40 ~ 75 | 55 ~ 115 | 500 | 30 |
|
Таблица параметров пневматического бункерного насоса малого размера
| Материал | Плотность груза ((t/m3) | Модель | PCD08/M | PCD10/M | PCD12/M | PCD14/M | Расстояние передачи ссылки | |
| Спецификация | 00,2-0,5 м3 | 00,6 - 1,6 м3 | 10,5-2,5 м3 | 20,5-5,0 м3 | Уровень (м) | Вертикальный (м) | ||
| Уголь, измельченный | 0.5 | Объем поставок (т/ч) | 0.5 ~ 1.8 | 1.5 ~ 5.5 | 5.0~9.0 | 8.0~18.0 | 100 | 20 |
| Летучий пепел | 0.75 | 0.9 ~ 2.8 | 2.5~8.5 | 7.0 ~ 14.0 | 12.0~27.0 | 100 | 20 | |
| Весочный порошок/минеральный порошок | 0.8 | 1.0~3.0 | 3.0~9.0 | 8.0 ~ 15.0 | 12.0~28.0 | 100 | 20 | |
| Цемент/сырая мука | 1.0 | 1.2~3.5 | 3.5 ~ 11.5 | 10.0~18.0 | 16.0~36.0 | 100 | 20 | |
| Силиконовый порошок | 1.2 | 1.5 ~ 4.0 | 4.5 ~ 13.5 | 12.0~20.0 | 19.0~43.0 | 100 | 20 | |
