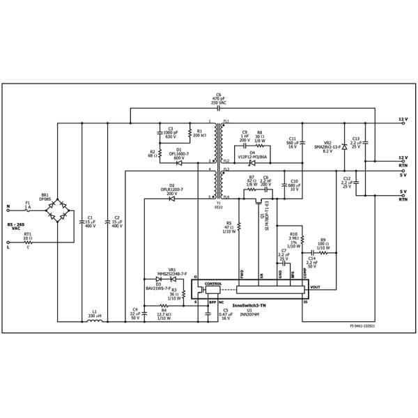
Switcher ICs Flyback интеграций InnoSwitch3-TN CV/CC QR силы высокая эффективность автономные ICs с первичным MOSFET 725V, одновременное выпрямление, и интегрированный вторичный контроль над сторон. InnoSwitch3-TN ICs драматически увеличивают эффективность вспомогательных электропитаний используемых в приборах, продуктах потребления, и промышленных применениях. Идеал для изолированных и не-изолированных дизайнов, эти предварительные регуляторы flyback может достигнуть эффективности максимальной допускаемой нагрузки до 90%, плоской эффективности через нагруженную область, и очень низкого потребления нулевой нагрузки. Компоненты InnoSwitch3-TN могут быть использованы как точное одновыходовое электропитание 5V, с 2 положительными рельсами или и с положительными и отрицательными рельсами.
Первичный MOSFET 725V и первичные/вторичные регуляторы flyback соединены используя собственнический канал связи FluxLink. Безопасност-расклассифицированная связь FluxLink обеспечивает надежное одновременное выпрямление и точный CV и CC выхода. Всесторонние особенности безопасности включают предохранение от перегрузок по току выхода и предохранение от сверх-температуры. Небольшой пакет MinSOP и малое количество внешних компонентов делают InnoSwitch3-TN ICs идеальной для компактных дизайнов.

