

1. Описание
двигатель прямого привода серии HAK37 NC мощность башни вращаться с двигателем прямого привода, он индекс и положение с точным трехчастичным лицевой передачи сцепления,застегивание/разстегивание диска для держателя инструмента с гидравлической силойОн отличается высокой жесткостью, мгновенной реакцией, высокой точностью крепления, плавным ходом от низкой скорости до высокой скорости, умным двунаправленным индексацией и позиционированием на кратчайшем пути,многоинструментальные станцииЭто лучший выбор для высококачественного NC-токарного станка.
2. Параметры производительности
| Технические данные | |||||
| Модель башни | HAK37063 | HAK37080 | HAK37100 | HAK37125 | |
| Положение | Единица | Численное значение | |||
| Высота центра | мм | 63 | 80 | 100 | 125 |
| Номер станции | N | 8/10/12 | 8/10/12 | 8/10/12 | 8/12 |
| Подшипник груза (включая диск) | В кг | 40 | 60 | 120 | 180 |
| Макс.тангенциальный момент | N.m. | 750 | 1600 | 3500 | 4800 |
| Максимальный момент отгрузки | N.m. | 10 | 15 | 40 | 60 |
| Время изменения сопутствующего инструмента | S | 0.22 | 0.25 | 0.31 | 0.35 |
| Максимальное время индексации положения инструмента | S | 0.51 | 0.52 | 0.65 | 0.70 |
| Время отпуска/замыкания дикса | S | 0.15 | 0.20 | 0.20 | 0.25 |
| Гидравлическое давление | МпА | 2.5-3.0 | 2.5-3.0 | 2.5-3.0 | 2.5-3.0 |
| Точность повторения | " | ±2 | ±2 | ±2 | ±2 |
| Номинальный крутящий момент двигателя | N.m. | 25 | 35 | 85 | 90 |
| Номинальная скорость двигателя | Обратные обороты | 100 | 80 | 120 | 120 |
| Номинальное напряжение двигателя | V | 220 | 95 | 260 | 260 |
| N.W. ((без инструментального диска) | в кг | 40 | 58 | 110 | 148 |
| Спецификации и аксессуары башни | |||||
| Размер 8T Dics | мм | 230/260 | 270/320 | 300/330 | 420 |
| Размер кости 10Т | мм | 270 | 290 | 380 | |
| Размер кости 12Т | мм | 285 | 320/340 | 410 | 440 |
| О.Д. инструмент | мм | 20 | 25 | 25 | 32 |
| Ориентированный инструмент | мм | 20 | 25 | 25 | 32 |
| Скучный инструмент | мм | 25 | 40 | 40 | 50 |
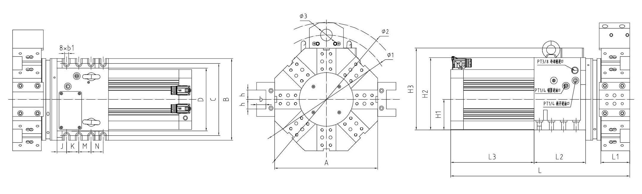
3.Размеры


5Производственная линия



6Наша служба.
1Мы являемся прямой фабрикой с хорошей ценой и быстрым сроком поставки.
2Профессиональная команда дизайнеров будет работать с вами.
3Профессиональная команда контроля качества гарантирует высокое качество.
4Предоставление услуг OEM и ODM.
7. Часто задаваемые вопросы
Вопрос: Какие параметры мы должны предложить нам для правильной котировки?
A: Применение, размеры, количество, требования к упаковке.
Вопрос: Каковы ваши преимущества?
Ответ: Честный бизнес с конкурентоспособной ценой и профессиональным обслуживанием процесса экспорта.
В: Мы можем посетить вашу компанию, чтобы проверить продукцию перед доставкой?
О: Вы можете посетить нашу компанию, чтобы проверить нас и нашу продукцию.
Вопрос: Сколько у вас сроков?
О: В течение 15-35 дней после подтверждения заказа.
Вопрос: Каковы ваши условия оплаты?
О: T/T, L/C, West Union, Paypal и т.д.
Исследуйте международный рынок, взаимовыгодное сотрудничество!